L'Espace Forums de "La Traction Universelle"

Nous sommes le Ven 01 Mai, 2026- 22:28

Heures au format UTC + 1 heure [ Heure d’été ]




Poster un nouveau sujet Répondre au sujet  [ 2001 messages ]  Aller à la page Précédente  1 ... 47, 48, 49, 50, 51, 52, 53 ... 134  Suivante
Auteur Message
 Sujet du message: Re: Une 15-six en chantier
MessagePosté: Sam 26 Avr, 2014- 23:28 
Hors ligne
Avatar de l’utilisateur

Inscription: Mer 28 Sep, 2011- 21:36
Messages: 4854
Localisation: CALMONT 31560
un sacré boulot qui t'attend :D mais tu vas encore nous faire vivre de bons moments :wink:

_________________
le plus fatiguant c'est d'attendre.....

Alain

11 bl 51 ds19 61


Haut
 Profil Envoyer un e-mail  
 
 Sujet du message: Re: Une 15-six en chantier
MessagePosté: Dim 27 Avr, 2014- 11:58 
Hors ligne
Avatar de l’utilisateur

Inscription: Dim 11 Jan, 2009- 10:42
Messages: 7858
Localisation: Pays de Vaud, Romandie
moux a écrit:
un sacré boulot qui t'attend :D mais tu vas encore nous faire vivre de bons moments :wink:

Là, je ne crois pas...à commencer par la section qui va d'un bornier avant à l'autre qui est nettement trop courte.
Je vais y aller pas à pas. J'ai démonté la partie éclairage qui va du commodo aux différents borniers.
Je vais le rebrancher et tester les lignes à l’ohmmètre.
...repérage des couleurs, marquage des fils en attente etc.
L’essentiel reste encore de comprendre ce que je fais... :mrgreen:

_________________
Les électrons: ni pour ni contre, bien au contraire...


Haut
 Profil Envoyer un e-mail  
 
 Sujet du message: Re: Une 15-six en chantier
MessagePosté: Dim 27 Avr, 2014- 23:04 
Hors ligne
Avatar de l’utilisateur

Inscription: Mer 28 Sep, 2011- 21:36
Messages: 4854
Localisation: CALMONT 31560
c'est vrai il faut de l'ordre et de la patience, je n'avais pas un seul fil sur la mienne et entre les sections, longueurs, couleurs , cosses de différents diamètres et autre ça prend du temps :cry: mais tu en as maintenant :D
bon courage :wink:

_________________
le plus fatiguant c'est d'attendre.....

Alain

11 bl 51 ds19 61


Haut
 Profil Envoyer un e-mail  
 
 Sujet du message: Re: Une 15-six en chantier
MessagePosté: Lun 28 Avr, 2014- 20:02 
Hors ligne
Membre TU
Avatar de l’utilisateur

Inscription: Ven 11 Jan, 2008- 10:01
Messages: 2249
Localisation: Amancy(74) - TU Rhodanie
Tu avais peur de t'ennuyer Pierre !! te voila rassuré ;)

_________________
Traction 11 BL 1956 - Traction 11 AM 1937


Haut
 Profil Envoyer un e-mail  
 
 Sujet du message: Re: Une 15-six en chantier
MessagePosté: Mar 29 Avr, 2014- 18:23 
Hors ligne
Avatar de l’utilisateur

Inscription: Dim 11 Jan, 2009- 10:42
Messages: 7858
Localisation: Pays de Vaud, Romandie
S'ennnuyer...?
Chaque chose, chaque composant que tu reprends de cette 15 pour le monter a un problème, ou est carrément à réviser. Exemple : le "commodo" :roll:
- Impossible d'avoir les phares de route à l'ohmmètre.
Alors on démonte et on trouve quoi ? ... Une bille coincée et sa conséquence, le levier qui n'est pas ferme en position, contact aléatoire.

Fichier(s) joint(s):
IMG_0372.JPG
IMG_0372.JPG [ 76.78 Kio | Vu 9193 fois ]
J'en ai un autre sur lequel j'avais déjà prélevé la molette: Il servira une fois de plus de banque de pièces...

Fichier(s) joint(s):
IMG_0374.JPG
IMG_0374.JPG [ 73.35 Kio | Vu 9347 fois ]
Coup de bol, même s'il est bloqué, les billes sont en ordre.

Fichier(s) joint(s):
IMG_0375.JPG
IMG_0375.JPG [ 60.38 Kio | Vu 9142 fois ]
Je profite de nettoyer tout ce bazar de manière à récupérer des contacts bien propres.
Accessoirement, cette pièce est ingénieuse et assez simple. Même au remontage, impossible de se tromper. Les œillets de maintien sont différents à gauche et à droite. 5mm d'un côté et 6mm de l'autre.

Seule entorse, brancher les positions avant et arrière sur la même borne. En Suisse les feux de position avant doivent toujours rester allumés, même avec les phares.

Fichier(s) joint(s):
IMG_0376.JPG
IMG_0376.JPG [ 65.1 Kio | Vu 9196 fois ]
Voilà, le bazar est branché comme il faut.
Il reste à refaire l’isolation que j'ai dû enlever pour pouvoir bien aligner les fils dans la gaine.
Je vais faire ensuite un pré-montage dans la voiture pour ajuster les longueurs de câbles et le bornier sous tableau.

_________________
Les électrons: ni pour ni contre, bien au contraire...


Haut
 Profil Envoyer un e-mail  
 
 Sujet du message: Re: Une 15-six en chantier
MessagePosté: Mar 29 Avr, 2014- 21:52 
Hors ligne
Avatar de l’utilisateur

Inscription: Mer 28 Sep, 2011- 21:36
Messages: 4854
Localisation: CALMONT 31560
avec la section des fils dans ce commodo pas facile pour mettre les petites vis hein :D il faut des doigts de fée :(
bon dans ton malheur tu auras au moins un bon faisceau électrique 8)

_________________
le plus fatiguant c'est d'attendre.....

Alain

11 bl 51 ds19 61


Haut
 Profil Envoyer un e-mail  
 
 Sujet du message: Re: Une 15-six en chantier
MessagePosté: Mer 30 Avr, 2014- 01:05 
Hors ligne
Avatar de l’utilisateur

Inscription: Dim 11 Jan, 2009- 10:42
Messages: 7858
Localisation: Pays de Vaud, Romandie
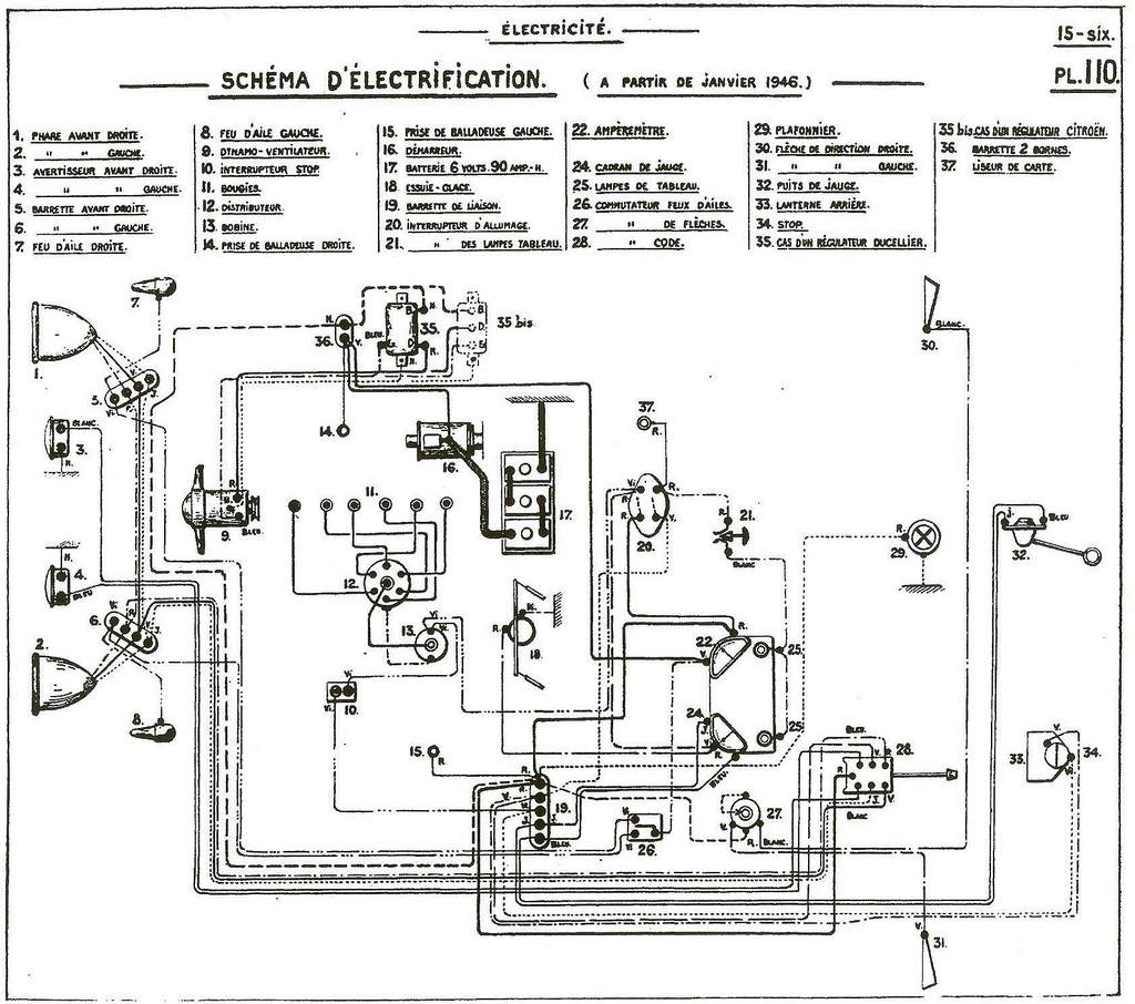
Oui, Alain, c'est du 2,5 mm2, que j'aurais pu remplacer par du 1,5mm puisque trois iront vers des relais.
Relais que je ne sais pas encore où placer.
Ils ont des fusibles incorporés, un emplacement pratique d'accès est plutôt souhaitable.


Fichiers joints:
faisceau à partir de 46.jpg
faisceau à partir de 46.jpg [ 138.86 Kio | Vu 7983 fois ]

_________________
Les électrons: ni pour ni contre, bien au contraire...
Haut
 Profil Envoyer un e-mail  
 
 Sujet du message: Re: Une 15-six en chantier
MessagePosté: Mer 30 Avr, 2014- 10:58 
Hors ligne
Avatar de l’utilisateur

Inscription: Mer 28 Sep, 2011- 21:36
Messages: 4854
Localisation: CALMONT 31560
moi je placerai les relais vers le bornier d'alimentation à gauche sur le jambonneau derrière la joue d'aile comme ç a tu ne vois rien et c'est plus facile à câbler et en plus accessible :D

_________________
le plus fatiguant c'est d'attendre.....

Alain

11 bl 51 ds19 61


Haut
 Profil Envoyer un e-mail  
 
 Sujet du message: Re: Une 15-six en chantier
MessagePosté: Mer 30 Avr, 2014- 11:52 
Hors ligne
Avatar de l’utilisateur

Inscription: Dim 11 Jan, 2009- 10:42
Messages: 7858
Localisation: Pays de Vaud, Romandie
C'est ce que j'ai fait sur la 11, Alain.
Sur la 15, par contre, bidon d'huile et cette tôle de protection des câbles d'une pièce, qui recouvre le faisceau assez en avant.

Fichier(s) joint(s):
IMG_0378.JPG
IMG_0378.JPG [ 78.71 Kio | Vu 9022 fois ]
On voit bien que ce n'est pas évident de trouver l'emplacement idéal.
Sortir une partie du faisceau ailleurs, ou sinon, sous le TB, mais c'est un peu trop loin des phares.

_________________
Les électrons: ni pour ni contre, bien au contraire...


Haut
 Profil Envoyer un e-mail  
 
 Sujet du message: Re: Une 15-six en chantier
MessagePosté: Mer 30 Avr, 2014- 19:54 
Hors ligne
Avatar de l’utilisateur

Inscription: Dim 11 Jan, 2009- 10:42
Messages: 7858
Localisation: Pays de Vaud, Romandie
Fichier(s) joint(s):
IMG_0383.JPG
IMG_0383.JPG [ 111.7 Kio | Vu 9036 fois ]

_________________
Les électrons: ni pour ni contre, bien au contraire...


Haut
 Profil Envoyer un e-mail  
 
 Sujet du message: Re: Une 15-six en chantier
MessagePosté: Mer 30 Avr, 2014- 21:40 
Hors ligne
Avatar de l’utilisateur

Inscription: Ven 07 Déc, 2007- 11:54
Messages: 6200
Localisation: Toulouse
Tu as du temps pour faire des puzzles ????

_________________
LR539: une des plus belles voitures françaises


Haut
 Profil  
 
 Sujet du message: Re: Une 15-six en chantier
MessagePosté: Mer 30 Avr, 2014- 22:17 
Hors ligne
Avatar de l’utilisateur

Inscription: Dim 11 Jan, 2009- 10:42
Messages: 7858
Localisation: Pays de Vaud, Romandie
... le puzzle sous verre, je l'ai reçu comme-çà.
C'est la station météo qui est nouvellement installée, récupérée de justesse à la démolition d'un immeuble situé à l'angle d'une place connue de la capitale Vaudoise. :)
Vraisemblablement plus ancienne que mes tractions.
Hygromètre, baromètre et thermomètre du début du siècle dernier.

Fichier(s) joint(s):
IMG_0381.JPG
IMG_0381.JPG [ 66.35 Kio | Vu 8968 fois ]
Elles ont presque toutes disparu ces anciennes stations parrainées par les commerces locaux.

_________________
Les électrons: ni pour ni contre, bien au contraire...


Haut
 Profil Envoyer un e-mail  
 
 Sujet du message: Re: Une 15-six en chantier
MessagePosté: Jeu 01 Mai, 2014- 19:29 
Hors ligne
Avatar de l’utilisateur

Inscription: Mar 04 Fév, 2014- 14:11
Messages: 1248
Localisation: Ariege
Jolie et bien pratique
et en plus une pièces du patrimoine urbain de sauvé :)

_________________
Je suis né sans le demander et je vais mourir sans le vouloir alors laissez moi vivre comme je l'entend.


Haut
 Profil Envoyer un e-mail  
 
 Sujet du message: Re: Une 15-six en chantier
MessagePosté: Ven 02 Mai, 2014- 18:43 
Hors ligne
Avatar de l’utilisateur

Inscription: Dim 11 Jan, 2009- 10:42
Messages: 7858
Localisation: Pays de Vaud, Romandie
Retour aux affaires avec un p'tit souci de plus.
Trois relais, mais seulement deux supports... :oops: Perdu, pas vu à l'achat ?

Vu qu'ils iront très bien sur le jambonneau à côté du support de boîte d'huile, un p'tit support vite fait permettra de les fixer avec le boulon de la joue d'aile.

Fichier(s) joint(s):
IMG_0388.JPG
IMG_0388.JPG [ 44.6 Kio | Vu 8896 fois ]
Fichier(s) joint(s):
IMG_0387.JPG
IMG_0387.JPG [ 59.95 Kio | Vu 9112 fois ]
Fichier(s) joint(s):
IMG_0386.JPG
IMG_0386.JPG [ 62.99 Kio | Vu 8915 fois ]
Ils seront tournés côté joue d'aile, la tôle côté moteur pour cacher et bien canaliser les câbles.

_________________
Les électrons: ni pour ni contre, bien au contraire...


Haut
 Profil Envoyer un e-mail  
 
 Sujet du message: Re: Une 15-six en chantier
MessagePosté: Mer 07 Mai, 2014- 17:50 
Hors ligne
Avatar de l’utilisateur

Inscription: Dim 11 Jan, 2009- 10:42
Messages: 7858
Localisation: Pays de Vaud, Romandie
Le câblage des relais est terminé, il reste à refaire le faisceau à la toile isolante.

Fichier(s) joint(s):
IMG_0398.JPG
IMG_0398.JPG [ 76.54 Kio | Vu 8843 fois ]
J'ai pas beaucoup avancé, j'en suis à refaire la malle de la 11 dont la peinture à craqué en plein milieu... :roll:

_________________
Les électrons: ni pour ni contre, bien au contraire...


Haut
 Profil Envoyer un e-mail  
 
Afficher les messages postés depuis:  Trier par  
Poster un nouveau sujet Répondre au sujet  [ 2001 messages ]  Aller à la page Précédente  1 ... 47, 48, 49, 50, 51, 52, 53 ... 134  Suivante

Heures au format UTC + 1 heure [ Heure d’été ]


Qui est en ligne

Utilisateurs parcourant ce forum: Aucun utilisateur enregistré et 21 invités


Vous ne pouvez pas poster de nouveaux sujets
Vous ne pouvez pas répondre aux sujets
Vous ne pouvez pas éditer vos messages
Vous ne pouvez pas supprimer vos messages
Vous ne pouvez pas joindre des fichiers

Rechercher:
Aller à:  
--/
--
Propulse par phpBB et MuL pour "La Traction Universelle" © depuis le 23 octobre 2007; 2000, 2002, 2005, 2007, 2008, 2014 phpBB Group
Traduction par: phpBB-fr.com